AQ 4237-2014 焊接煙塵凈化器通用技術條件
- 發表時間:2022-09-12
- 來源:共立消防
- 人氣:
1 范圍
本標準規定了過濾式焊接煙塵凈化器的技術要求,性能測試,檢驗規則,標志、包裝、運輸和貯存。
本標準適用于各種焊接作業過程中使用的過濾式焊接煙塵凈化器。
2 規范性引用文件
下列文件對于本文件的應用是必不可少的,凡是注日期的引用文件,僅注日期的版本適用于本文 件。凡是不注日期的引用文件,其最新版本(包括所有的修改單)適用于本文件。
GB 191 包裝儲運圖示標志
GB/T 6388 運輸包裝收發貨標志
GB/T 13306 標牌
GBZ 2.1 工作場所有害因素職業接觸限值 第1部分:化學有害因素
3 術語和定義
下列術語和定義適用于本文件。
3.1
焊接煙塵 welding fume
焊接過程中,由高溫蒸氣經氧化后冷凝而形成的煙霧狀微粒,主要源于焊接材料和母材的蒸發、 氧化。
3.2
焊接煙塵凈化器 welding fume separation equipment
用于凈化焊接煙塵的空氣過濾設備。
3.3
濾料 filter material
天然纖維、合成纖維材料制成的用于過濾和吸附顆粒物用的織造或者非織造的透氣的薄膜材料。 濾料也可使用覆膜材料,以提高過濾效率。
3.4
濾芯 filter elements
用濾料制成的褶狀、筒狀或其他形狀的氣體過濾元件,又稱濾筒。
3.5
處理風量 air-volume
單位時間內進入焊接煙塵凈化器的含塵氣體流量。
3.6
漏風率 air leak percentage
標準狀態下,凈化器出口與進口氣體流量之差占進口氣體流量的百分比
3.7
凈化效率 separation efficiency by mass
凈化器單位時間內捕集的粉塵質量占進入凈化器的粉塵質量的百分比。
4 技術要求
4.1 結構
4.1.1 凈化器由吸塵罩、通風軟管、殼體、濾芯、通風機等部件組成。
4.1.2 吸塵罩上根據需要裝設永久磁鐵以及阻火濾網。
4.1.3 通風軟管可任意彎曲并保證吸風口在任意角度固定,保證氣流暢通,并具有耐高溫、耐磨損的性 能。通風軟管應便于清理或更換。
4.1.4 凈化器殼體上應裝有接地線柱。
4.1.5 濾芯材料應選用容塵量大、過濾效率高、耐高溫的材料。
4.2 性能
4.2.1 凈化器的過濾效率應不小于95%,凈化器設在室內時其排氣濃度應小于GBZ 2.1要求的職業 接觸限值的30%。
4.2.2 針對不同類別焊接工藝、使用材料及其特性與危害,對凈化器的凈化效率的要求有所差別,對不 同類別焊接煙塵的分類、分級和凈化效率的選擇,見表1。
表1 針對不同類別焊接煙塵的凈化器過濾效率的選擇
序號 | 焊接煙塵類別 | 焊接煙塵分級 | 凈化效率 % |
1 | 非合金鋼和低合金鋼,如很低銀、鋁等含量的鋼 | W1 | ≥95 |
2 | 上述材料及合金鋼,如銀和鋁的含量≤30% | W2 | ≥98 |
3 | 上述材料及高合金鋼 | W3 | ≥99 |
4.2.3 焊接煙塵凈化器銘牌上應按4.2.2的要求標明凈化器的分級指標。
4.2.4 表1給出的焊接煙塵凈化器分類分級方法僅作為凈化器選擇的指南,在實際應用時還應考慮焊 接工位是否有擾動氣流、焊接時煙塵的產生量、煙氣中有毒元素的危害程度以及現行法規、標準的其他 要求,以決定所選凈化器所需的凈化效率。
4.2.5 焊接煙塵凈化器的最小額定處理風量應不小于50 m3/h。
4.2.6 焊接煙塵凈化器的穩態噪聲不應超過85 dB(A)。
4.2.7 焊接煙塵凈化器帶電部件與殼體間的絕緣電阻應不小于1 MQ;進行耐電壓試驗時,不得發生 絕緣破壞。
4.2.8 焊接煙塵凈化器實際處理風量與額定處理風量的偏差不應超過8%。
4.2.9 焊接煙塵凈化器的漏風率不應大于3%。
4.2.10 焊接煙塵凈化器的實際工作阻力與額定工作阻力的偏差不應超過10%。
4.3 濾芯的更換與清理
4.3.1 焊接煙塵凈化器應設計方便進行濾芯置換的機構。
4.3.2 焊接煙塵凈化器的濾芯應便于更換和清理。
4.3.3 更換或清理濾芯時,應注意避免顆粒物的遺撒,防止出現二次揚塵。
4.3.4 更換濾芯、清理濾芯、凈化器內部維護等操作后,應能保證凈化器仍具有良好的密閉性。
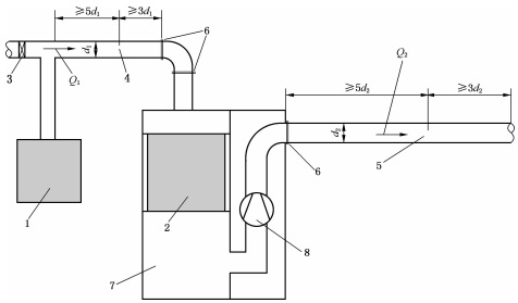
5 性能測試
5.1 試驗裝置
焊接煙塵凈化器性能測試試驗裝置的結構如圖1所示。

圖1 焊接煙塵凈化器性能測試試驗裝置
由試驗塵源產生的焊接煙塵通過進氣管道被輸送到焊接煙塵凈化器,在凈化器內大部分粉塵被分 離出來,凈化后的氣體經排氣管道排出。測試時分別在進氣管道和排氣管道測定斷面氣體風量并進行 采樣。
5.2 處理風量
風量測量應使用清潔空氣進行試驗。
用空盒氣壓計測定當地大氣壓。
用分度值不大于0.5℃的溫度計測量管道中的溫度;共測定3次,取算術平均值。
用準確度±5%的濕度計(或干濕球溫度計)測量管道內的氣體濕度(或濕球溫度);共測定3次,取算術平均值。正確記錄上述數據。
5.2.5 試驗步驟:
a)使用風速儀,將風速儀傳感器插入進氣管道測定斷面處的測孔和排氣管道測定斷面處的測孔,
以上為標準部分內容,如需看標準全文,請到相關授權網站購買標準正版。
-
IG541混合氣體滅火系統
IG541混合氣體滅火系統:IG-541滅火系統采用的IG-541混合氣體滅火劑是由大氣層中的氮氣(N2)、氬氣(Ar)和二氧化碳(CO2)三種氣體分別以52%、40%、8%的比例混合而成的一種滅火劑 -
二氧化碳氣體滅火系統
二氧化碳氣體滅火系統:二氧化碳氣體滅火系統由瓶架、滅火劑瓶組、泄漏檢測裝置、容器閥、金屬軟管、單向閥(滅火劑管)、集流管、安全泄漏裝置、選擇閥、信號反饋裝置、滅火劑輸送管、噴嘴、驅動氣體瓶組、電磁驅動 -
七氟丙烷滅火系統
七氟丙烷(HFC—227ea)滅火系統是一種高效能的滅火設備,其滅火劑HFC—ea是一種無色、無味、低毒性、絕緣性好、無二次污染的氣體,對大氣臭氧層的耗損潛能值(ODP)為零,是鹵代烷1211、130 -
手提式干粉滅火器
手提式干粉滅火器適滅火時,可手提或肩扛滅火器快速奔赴火場,在距燃燒處5米左右,放下滅火器。如在室外,應選擇在上風方向噴射。使用的干粉滅火器若是外掛式儲壓式的,操作者應一手緊握噴槍、另一手提起儲氣瓶上的


